今天是:
科研成果
当前位置:首页 > 科研成果

一种用集成膜技术处理稀土冶炼高氨氮废水的装置【授权实用新型CN201820265620.1】

来源:能源研究所    更新时间:2020-06-24    浏览:9925
【字体:

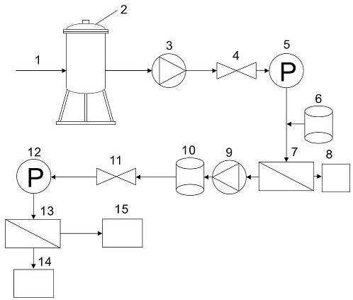
一种用集成膜技术处理稀土冶炼高氨氮废水的装置,所述装置包括依次连接的粗过滤装置(2)、超滤进料泵(3)、超滤压力阀(4)、超滤压力表(5)、络合剂水箱(6)、超滤浓缩液罐(8)、超滤膜组件(7)、反渗透进料泵(9)、pH调节罐(10)、反渗透压力阀(11)、反渗透压力表(12)、反渗透膜组件(13)、反渗透产水罐(14)和反渗透浓缩液罐(15)。本实用新型装置不仅有效解决了离子型稀土工业废水的处理以及达标排放问题,而且能够回收利用其中的氨氮,具有分离和回收效率高、工艺简单、操作方便等优点,在稀土工业中有很大的发展潜力和广阔的应用前景。本实用新型适用于稀土冶炼高氨氮废水的处理。

专利权人:江西省科学院能源研究所

发明人:麦兆环;熊继海;吴九九;江成;桂双林;朱志强

联系人:刘卓荣  电话:0791-88177006,13177821807

           


  实用新型专利证书 正面_页面_2.jpg   实用新型专利证书 正面_页面_2.jpg